Startseite › Foren › Forum › Drosselkabel
- Dieses Thema hat 990 Antworten sowie 44 Teilnehmer und wurde zuletzt vor vor 1 Tag, 3 Stunden von
rghanbari aktualisiert.
-
AutorBeiträge
-
Mai 14, 2024 um 21:39 Uhr #3455
Hallo Stephan,
kann ich gerne die Tage machen mit dem entfernen der Ferrite…. Just grade sitzt meine Frau freudig im Wohnzimmer hört. Das ist zu cool!
Diese Situation will ich grade nicht unterbrechen… ;O)Werde berichten ob ich was heraushören kann.
Dauert aber ein paar Tage.Beste Grüße in die Runde!
Dolore
Mai 14, 2024 um 22:08 Uhr #3456Hallo Stephan,
Es wurde ja woanders behauptet, Low-Frequenz Ferrite wären nutzlos oder sogar nachteilig.
Mit Behauptungen ist man dort ja immer schnell, nur mit den richtigen Beweisen hapert es dann doch meist…..
Ich werde mir doch ein paar LF Ferrite besorgen müsse, damit mal Klarheit da reinkommt.
By the Way: Habe soeben den Bericht von „Kellerkind“ bzgl. des RME Netzteil gelesen, der meine Meinung, dass das Teil richtig gut sein wird, bestätigt. Bin gespannt, wann der Kellerkind jetzt mal die Welt erklärt bekommt und dass ein 2€ Schaltnetzteil doch ausreicht…….
Beste Grüße,
Eric
Mai 14, 2024 um 22:43 Uhr #3457Hallo Eric
Gar nicht. Weil anderes Forum. Kennst du Werner ? Ich mag ihn. Bin aber nicht immer seiner Meinung. Beim RME Linearnetzteil jedoch schon. Zumindest hat er eine eigene Meinung, und vertritt diese auch. Ohne sich belabern zu lassen, von Dingen, die irgendein Theoretiker sich zusammen-träumt. Es liest sich beim neuem Netzteil über den 2. isolierten Ausgang genau so, als ob die Schaltung mittels Traco oder ähnlichen nochmal zusätzlich isoliert. Wie der Umbau im OLD. Hab ich bei anderen Netzteilen noch nie gesehen. Wäre demnach auch Top für Router und Netzwerk-Kram. (Falls dem so ist). In dem Beitrag ist auch ein Schaltbild zu finden. Darin sieht man, das der Groundlift-Schalter eigentlich nur einen 10 Ohm Widerstand gegen PE überbrückt. Man kann also nur wählen zwischen 10 Ohm, und 0 Ohm. Darin sehe ich noch einen Nachteil.
Ob andere immer noch meinen, das ein Auth mit Wandwarze oder Beipack-SNT das gleiche erreicht, soll uns nicht weiter interessieren. Randnote: Wir müssen ja nicht so hören. (Hoffe nun fühlt sich niemand angegriffen. Erklärt nur meine Meinung dazu)
Übrigens sind auch normale Wandwarzen und SNT wie Meanwell nicht wirklich schlecht. Selbst in sehr guten und teuren Netzteilen sind diese mittlerweile statt Trafo verbaut. Man muss sie nur aufwendig Filtern und beschalten. Die Firma Linn macht es ja nicht anders. Obwohl ihr SNT schon eins der besseren ist, wird auch auf dem Mainboard nochmals sauber gefiltert und geregelt.
Gruß
Stephan
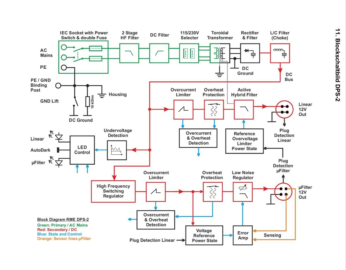
Mai 14, 2024 um 23:09 Uhr #3458Nachtrag: Hier das Schaltbild.
Man beachte in Rot für den uFilterausgang: High Frequency Switching Regulator. Und oben links das Ground-Lift.
Mai 15, 2024 um 08:31 Uhr #3459Hallo Dolore, hallo Eric, hallo Stefan
Würth 742 72151 … sowie fünf 742 71132
was ist Deine Überlegung genau diese beiden Kerntypen zu kombinieren?
Ich frage mich ob die entstehende Kapazität die beim Wickeln ja auch ansteigt, bei sehr stark geschirmten Kabeln auch geringer übertreten oder einwirken kann
sehr interessanter Gedanke. Wenn das zutrifft würde das für geschirmte Kabel sprechen.
Ich bin ja aktuell mein Testbed so am modifizieren, das auch tiefere Störungen vorhanden sind und ich hier Massnahmen dagegen testen kann. Da geht definitiv noch was – ist jedoch abhängig vom Setup.
die Einstellung gefällt wir 😉
Es wurde ja woanders behauptet, Low-Frequenz Ferrite wären nutzlos oder sogar nachteilig. Könntest du deine 74272151 mal kurz abmontieren, aber die restliche Bestückung so lassen ?
die 74272151 Kerne mit dreifach Wicklung, sind für den Bereich der „Ethernet Modenkonvertierung“ oder für Low-Frequenzen darunter ?
Ich werde mir doch ein paar LF Ferrite besorgen müsse, damit mal Klarheit da reinkommt.
super, bin gespannt auf Deine Messungen.
Mein Lieferung LF Kerne kam am Montag an und das erste Kabel läuft.Gelegentlich ist auch eine Art binoculare Wickeltechnik zu sehen, welche Vor- und Nachteile hat diese ?

Grüße
MaxMai 15, 2024 um 11:44 Uhr #3460Hallo zusammen,
Man kann also nur wählen zwischen 10 Ohm, und 0 Ohm. Darin sehe ich noch einen Nachteil.
Sehe ich auch so und sehe es nun auf dem Schema.
Wäre demnach auch Top für Router und Netzwerk-Kram.
Dachte ich sofort dran.
Übrigens sind auch normale Wandwarzen und SNT wie Meanwell nicht wirklich schlecht.
Zum einen muss man da ja in beide Richtungen was machen (DC und auch 230AC Seite) bzgl. Störreduktion und ich denke, das oft das Thema Gleichtaktstörungen nicht richtig behandelt wird (naja, solange rum erzählt wird, man braucht nur ein paar Ferrite auf die DC Leitung hintereinander zu klippen und dann gäbe es die nicht mehr, kein Wunder).
Gelegentlich ist auch eine Art binoculare Wickeltechnik zu sehen, welche Vor- und Nachteile hat diese ?
Kann ich ehrlich gesagt nur spekulieren, dass man den Platz optimal ausnutzen möchte. Dadurch, das die anliegenden Kabel aussen fehlen, wird die Wirkung des einzelnen Kerns ja eventuell geringer sein.
Wer mal Lust auf ein „ultimatives Drosselkabel“ hat, kann sich ja mal an einen Kellermann-Balun wagen:

Beste Grüsse,
Eric
Mai 15, 2024 um 15:39 Uhr #3461Hallo zusammen,
Kann ich ehrlich gesagt nur spekulieren, dass man den Platz optimal ausnutzen möchte.
man bringt doppelt so viele Kerne, bei nur etwas mehr Kabellänge unter, dadurch mehr Wirkung ?
Dadurch, das die anliegenden Kabel außen fehlen, wird die Wirkung des einzelnen Kerns ja eventuell geringer sein.
Das sind aber ebenfalls nur Spekulationen.
Der Kabelanteil außerhalb des Kerns trägt weniger zur Induktivität bei als der Kabelanteil innerhalb des Kerns.
Bei dieser Wickeltechnik ist der Kabelanteil innerhalb der Kerne höher, das könnte die Wirkung eventuell steigern.Grüße
MaxMai 15, 2024 um 16:10 Uhr #3462Hi Max,
Das sind aber ebenfalls nur Spekulationen.
Hatte ja gesagt, das ich nur spekulieren kann – Absolutismen bei komplexen nicht klaren Sachverhalten zu postulieren liegt mir nicht 😉
Ich denke, dass die Wirkung grösser ist, wie nur je mit einem Kern, aber kleiner, als wenn man die gleiche Anzahl hintereinander mit gleicher Windungszahl.
Zur Schirmung:
Die starke Isolierung der Kabel wirkt dem Magnetfeld zwar entgegen, die Stärke des entstehenden Wiederstands sollte aber, v.a. bei den Wicklungen, ausreichen um trotzdem einzuwirken.
Ich frage mich ob die entstehende Kapazität die beim Wickeln ja auch ansteigt, bei sehr stark geschirmten Kabeln auch geringer übertreten oder einwirken kann.Wie schon mal beschrieben, denke ich schon, dass die Schirmung eine gewisse Reduktion der Koppelkapazität haben kann – auch wenn die Schirmung nicht aufgelegt ist. Eine Reduktion der magnetischen Wirkung schließe ich eigentlich aus, sodass der Schirm der Drosselwirkung nicht schadet – außer, er wäre aus MU- Metall- Folie.
Beste Grüsse,
Eric
Mai 15, 2024 um 20:13 Uhr #3463Mai 16, 2024 um 08:21 Uhr #3464Hallo Zusammen,
LAN Kabel um groessere Ferrit Kerne zu wickeln habe ich tatsaechlich schon ca Anfang letzten Jahres gemacht.
ABER da schwebten mir Begriffe wie Gleichtaktdrosseln oder Balune nicht im Kopf herum. Es war reiner Wille zu experimentieren um groesseren Problemen auf die Spur zu kommen und nicht „Feinschliff“.
Aus versehen etwas „richtig“ gemacht trifft es da wohl eher.
Ich habe Amidon 43, 77 und J verwendet. Also FT 240 und 193 mit grossen Innendurchmessern. Geblieben bin ich bei den 43ern.
Allerdings habe ich die Wicklungen nicht so eng um die Kerne gewickelt, da es der Biegeradius nicht zulaesst. Stattdessen beruehren die Windungen logischerweise nur die Innenseit der Kerne. Fixiert habe ich das mit Schaumstoff den ich in den Ring stopfe. Also Vollprofi.
Aber ich kann eure Begeisterung fuer so ein „Drosselkabel“ voll und ganz nachvollziehen!
Dieser Thread hat mich dazu motiviert, dass ganze weiter zu verfolgen. Heute kommen die hier erwaehnten LAN Kabel, die engere Biegeradien zulassen an.
Auch den Wuerth Ferrit mit grossem ID werde ich mir zukommen lassen.
@Eric Kann ich etwas beisteuern? Amidonkerne habe ich genug. 43er, 77er, J?lg
DanielMai 16, 2024 um 17:54 Uhr #3465Hallo Daniel,
willkommen in der Drosselgemeinde!
Manchmal macht man auch intuitiv was richtig – glückwunsch dazu.
Was ist denn J für ein Material?
P.S.: Wer diesbezüglich unverstanden Uni Studien, die ich in meinem Artikel ins Spiel gebracht habe und auch eine Erklärung gebe, warum dies bei Ethernet nicht ausreicht, benutzt um andere Leute, die nachweislich a) Klangvorteile hören, die b) auch Messtechnisch inzwischen abgesichert sind, zurecht zu weisen, bei dem sollte man sich besser aus der Diskussion heraus ziehen.
Beste Grüße,
Eric
Mai 16, 2024 um 18:26 Uhr #3466Hallo Eric
Material (75) J :
Mai 18, 2024 um 18:18 Uhr #3467Hallo zusammen,
eine Frage in die Runde: Hat jemand eine Bezugsquelle in DE für die Würth 74272222 ?
@Eric Kann ich etwas beisteuern? Amidonkerne habe ich genug. 43er, 77er, J?
Hallo Daniel,
da würde ich gerne darauf zurück kommen. Vor allem der #J/75 interessiert mich.
Noch eine Info für alle:
Ich bin aktuell dabei verschiedene käufliche LAN Filter und Isolatoren zu vermessen – auch im Zusammenhang, wie man die tiefliegenden Störungen besser in den Griff bekommt. Gerade die 50Hz Leckströme der Schaltnetzteile (die genauso wie die Gleichtaktstörungen der Schaltfrequenz auch bei SKII Geräten Ärger bereiten) können ja mit Ferriten nicht bekämpft werden, sodass ich hier den Einsatz von Isolatoren teste, die diese zwar nicht ganz beseitigen können, jedoch um einiges reduzieren und hierdurch m.E. ihre positive Klangwirkung Wirkung haben. Wenn man denn unbedingt Schaltnetzteile einsetzen muss, kann ein Isolator als Ergänzung vor einem Drosselkabel als Kombi m.E. interessant sein. Die Isolatoren bereiten ja meist in einem schon „ruhigen“ Netzwerk in den höheren Frequenzen durch Modenkonvertierung einiges an Störungen – aber dagegen haben wir ja ein Mittel – das Drosselkabel, das diese dann im Anschluss bekämpft.
Ich bin hier noch etwas am rumexperimentierten, aber wer in seinem Setup Schaltnetzteile hat und vielleicht noch einen Delock oder anderen Isolator, kann das ruhig schonmal auch ohne Messungen ausprobieren – also Isolator und dann Drosselkabel. Auch wenn man einen OLD6000 mit einem Schaltnetzteil betreibt, sollte da eine Wirkung stattfinden, da 50Hz Leckströme nachweislich auch dort auf der Sekundärseite vorhanden sein können.
Bei den aktuell vorliegenden Isolatoren schneidet der GISO LAN Isolator von Ralf Koschnicke, den Dolore/Sebastian mir aktuell ausgeliehen hat, sehr gut ab.
Beste Grüsse,
Eric
Mai 18, 2024 um 19:54 Uhr #3468Hallo Eric,
also Isolator und dann Drosselkabel…
Mein SOTM Lan Filter sitzt momentan „degradiert“ als RJ45 Kupplung vor meinen ersten Drosselkabel vor dem ER.
(Wollte den Isolator nicht einfach in die Krabbelkiste entsorgen)
Klanglich nicht schlechter, besser ??? Nuancen … wenn überhaupt.
Allerdings habe ich keine SNT in der Kette, aber was weiss ich, was der Frtzrepeater als Müll so auf die LAN Leitung mitgibt …
viele Grüße
Matthias
Mai 18, 2024 um 20:41 Uhr #3469Hallo Matthias
Das ist doch schon eine Aussage.
Wenn ich einen D-Lock ohne Drossel einfach so einbinde, klingt es dünner, frischer, Pseudo-räumlicher, was einen nach ein paar Tagen eher nervt. Zumal verschwindet Körperhaftigkeit, was ich nicht mag. Die Drossel scheint dem also entgegen zu wirken.
Gruß
Stephan
-
AutorBeiträge
- Du musst angemeldet sein, um auf dieses Thema antworten zu können.


